工作原理:热电偶是利用热电效应来进行温度测量的。 热电偶产生热电势的条件是:两电极材料相异、两接点温度不同。 其结构由热电极、绝缘套保护管、温度变送器、接线盒等构成。
2022-04-25 科威集团
机械工程师应懂的仪控知识
2022-04-08 科威
KS-BJ系列温度变送器校准办法 本办法适用于本公司生产现场运行中、简单修理后的温度变送器的校准。
2022-03-21 科威
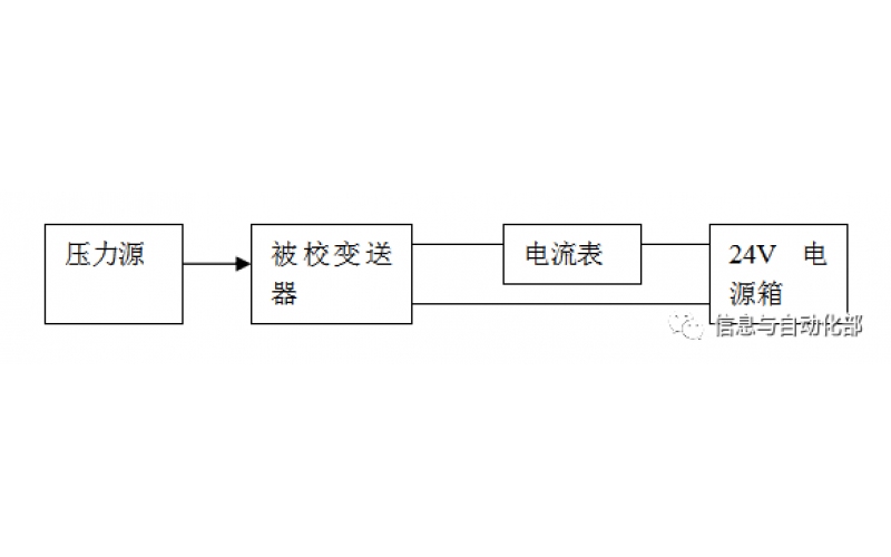
WAX-100系列压差变送器校准办法 本办法适用于本公司生产现场运行中、简单修理后及新购进的压差变送器的校准。